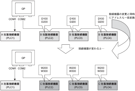
7.4 接続機器を変更したい

接続機器の機種変更の際、複数の接続機器に対してアドレスを一括変換することができます。

機種変更時のアドレス変換にはアドレス変換範囲を指定せずアドレス一括変換する方法とアドレス変換範囲を指定してアドレス一括変換する方法の2つがあります。

7.4.1 設定手順 - アドレス変換範囲を指定せずに機種変更

7.4.2 設定手順 - アドレス変換範囲を指定して機種変更